概要:
CAN(Controller Area Network)總線作為一種廣泛應用于汽車電子、工業自動化等眾多領域的串行通信協議,其電路設計的合理性直接影響著整個系統的性能與穩定性。通過閱讀本文,您將深入了解CAN電路設計的各個關鍵環節,包括CAN硬件電路的構成要素、CAN電平標準的特點與應用、CAN收發器的工作原理及選型要點,以及實際的CAN硬件電路設計實例中的細節與技巧。掌握這些知識后,您將能夠在相關項目中獨立進行CAN電路的設計、優化與故障排查,確保系統間數據通信的高效、可靠進行,提升整個項目的品質與競爭力。#01 CAN硬件電路
CAN硬件電路主要包括物理層和數據鏈路層,其中物理層負責信號的傳輸與接收,是確保CAN總線性能的關鍵。我們將詳細介紹CAN的物理層特性,特別是電平標準和終端電阻的作用,以及如何利用現有方案進行電路的搭建。
CAN通信回路圖
1.1 CAN波形
CAN總線有多種電平標準,其中高速CAN(ISO 11898 - 2)和低速容錯CAN(ISO 11898 - 3)較為常見。高速CAN適用于對實時性和通信速率要求高的場景,最高傳輸速率達1Mbps,如汽車發動機控制系統、安全氣囊控制系統等,能快速準確傳輸大量關鍵數據,確保系統及時響應與可靠運行。低速容錯CAN側重可靠性,對速度要求相對較低,傳輸速率一般在125kbps以下,常用于汽車車身控制系統、車窗升降系統等,在復雜電磁環境下穩定傳輸數據,保障系統正常運行。不同電平標準在差分電壓范圍、傳輸速率、抗干擾能力等方面存在差異,電路設計時需依具體應用需求謹慎選擇,以充分發揮CAN總線優勢。
CAN協議的ISO標準
CAN總線借助差分信號進行數據傳輸,這使其在抗干擾方面獨具優勢。物理層對CAN波形電平有著明確界定。CAN總線存在顯性(Dominant)和隱性(Recessive)兩種狀態,通過CANH(CAN High)和CANL(CAN Low)兩根信號線間的電壓差來區分。當CANH和CANL之間的電壓差處于1.5V - 3.5V之間(通常約為2V)時,為顯性狀態,對應邏輯0;當電壓差在 - 2V - 0.5V之間(接近0V)時,為隱性狀態,對應邏輯1。這種基于差分電壓的邏輯判斷機制,極大降低了外界電磁干擾對數據傳輸的影響,確保了信號的準確性。
實際CAN波形圖
1.2 終端電阻
阻抗匹配是指信號源內阻、傳輸線特性阻抗和負載阻抗三者之間達到一種特定的關系,使得信號在傳輸過程中能夠最大限度地將能量從信號源傳輸到負載,同時減少信號反射等不良影響。在電路設計中,尤其是涉及高速信號傳輸(如 CAN 總線等通信系統)時,阻抗匹配是非常重要的一個環節。
數字系統中由于信號反射引起的波形畸變
實現阻抗匹配的方式有多種,對于傳輸線末端的阻抗匹配,常見的方法就是使用終端電阻。通過選擇合適的終端電阻值,使其等于傳輸線的特性阻抗,從而實現阻抗匹配。除了終端電阻匹配外,在電路設計中還需要考慮信號源內阻與傳輸線特性阻抗的匹配,以及傳輸線特性阻抗與負載阻抗的匹配等。
阻抗匹配原理圖
終端電阻是連接在傳輸線末端(如 CAN 總線的兩端)的電阻器。其電阻值通常是根據傳輸線的特性阻抗來確定的,在 CAN 總線中,常見的終端電阻值為 120Ω。終端電阻的作用是吸收信號能量,防止信號反射,確保信號在傳輸線上的完整性和穩定性。
終端電阻
1.3 電平轉換 - CAN收發器
實際應用中,不同設備可能工作于不同電源域,或需與其他電平標準的設備通信,此時電平轉換電路不可或缺。例如,當CAN總線與工作在3.3V電平的微控制器交互數據,而CAN收發器工作電壓為5V時,電平轉換電路可適配信號電壓,保證CAN信號在不同電平環境下的完整性與準確性,避免電平不匹配引發的信號失真或通信故障。
CAN電平與邏輯的轉換
1. 工作原理
在數據發送階段,控制器將需要發送的數據以邏輯電平信號的形式傳輸給CAN收發器的發送器模塊,發送器模塊對這些信號進行處理和驅動,將其轉換為符合CAN電平標準的差分信號,并通過CANH和CANL引腳將差分信號發送到CAN總線上。在數據接收階段,CAN收發器的接收器模塊通過CANH和CANL引腳從總線上接收差分信號,經過內部的放大、濾波和比較等處理后,將其轉換為邏輯電平信號,然后傳輸給控制器進行數據解析。
2. 常用芯片
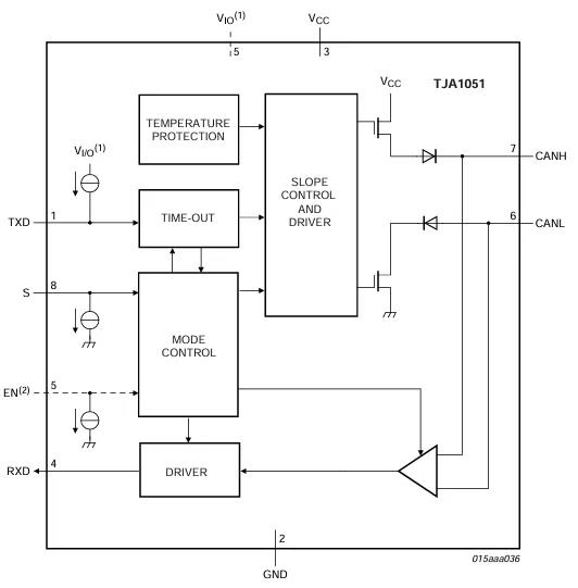
NXP公司的TJA1051
- 芯片內容框圖:TJA1050芯片內部主要包含電源管理單元、發送器、接收器、保護電路以及狀態控制邏輯等模塊。電源管理單元負責為芯片內部各模塊提供穩定的電源供應;發送器模塊實現從邏輯電平到差分信號的轉換,并具備驅動能力,確保信號能夠在總線上有效傳輸;接收器模塊則負責從總線上接收差分信號,并將其轉換為邏輯電平信號;保護電路能夠防止芯片在過壓、過流等異常情況下受到損壞;狀態控制邏輯協調芯片各模塊的工作,確保收發器正常運行。
- 參數關注要點:TJA1051具有高速通信能力,最高支持1Mbps的數據傳輸速率,能夠滿足大多數高速CAN應用場景的需求。其電磁兼容性(EMC)性能出色,在復雜的電磁環境下仍能保證穩定的通信。工作電壓范圍通常為4.5V - 5.5V,在設計電路時需要確保供電電壓在此范圍內。此外,還需關注其輸入輸出阻抗等參數,以保證與總線和控制器的良好匹配。例如,在汽車電子控制系統中,由于發動機等設備會產生強烈的電磁干擾,且對通信速率要求較高,TJA1051的高速和高EMC性能使其成為理想的選擇。
TJA1051框圖
TJA1051封裝類型
TJA1051各引腳定義
TI公司的SN65HVD230
- 芯片內容框圖:SN65HVD230芯片內部結構包括CAN控制器接口、收發器核心電路、總線保護電路和電源管理部分。CAN控制器接口用于與微控制器進行數據交互;收發器核心電路實現差分信號與邏輯電平信號之間的轉換;總線保護電路能夠有效抵御總線上的過壓、過流等異常情況,保護芯片和其他電路元件;電源管理部分支持3.3V和5V兩種電源電壓輸入,為芯片提供靈活的供電選擇。
- 參數關注要點:該芯片支持兩種常見的電源電壓,這為與不同供電電壓的微控制器搭配使用提供了便利。它具備強大的故障保護功能,能夠在總線出現短路、開路等故障時自動采取保護措施,防止芯片損壞。在選擇時,要重點關注其差分輸出電壓范圍、共模輸入電壓范圍等參數,確保其與總線和控制器的電氣特性相兼容。例如,在一些工業自動化設備中,如果微控制器采用3.3V供電,且對設備的可靠性和故障保護能力要求較高,SN65HVD230就是一個很好的選擇。
SN65HVD230框圖
SN65HVD230 Top View
SN65HVD230端子定義
3. 芯片選型要點
在面對實際項目需求時,正確選擇CAN收發器至關重要。①要考慮通信速率要求,如果項目需要高速、實時的數據傳輸,如汽車的動力系統控制,就應選擇支持高速CAN且傳輸速率滿足要求的收發器。
②是工作環境因素,若工作環境電磁干擾嚴重,像工業生產車間等場所,就必須選擇電磁兼容性強的收發器。
③電源電壓也是一個關鍵因素,要確保收發器的工作電壓與系統電源相匹配,或者能夠通過簡單的電平轉換電路進行適配。
④成本也是不容忽視的一點,在滿足性能要求的前提下,應盡量選擇性價比高的芯片。
⑤還要考慮收發器的封裝形式,不同的封裝形式會影響PCB布局的難易程度和空間占用情況,應根據實際產品的體積和布局要求進行選擇。
#02 CAN硬件電路設計實例
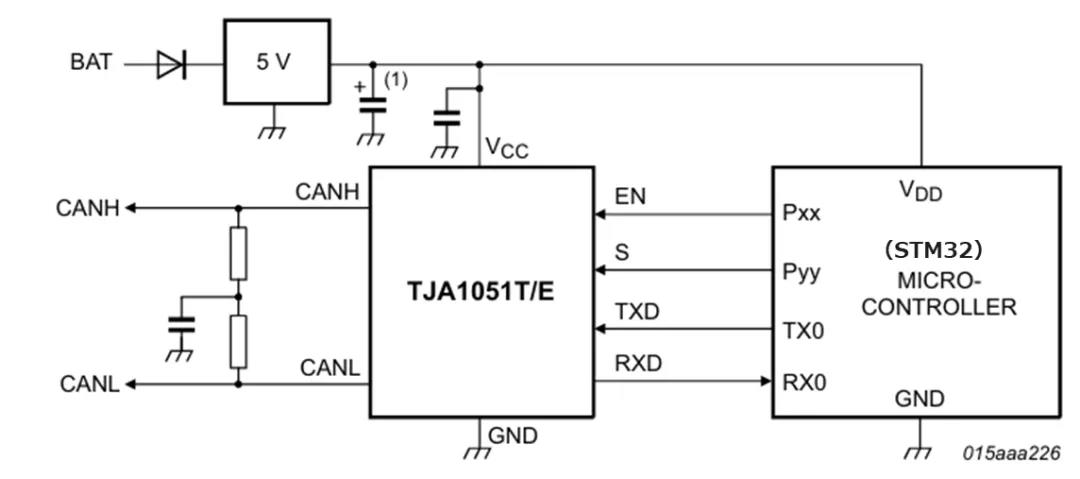
2.1 主體CAN收發電路
電路連接:
以常用的微控制器(如STM32系列)和CAN收發器TJA1051為例,微控制器的CAN_TX引腳連接到TJA1051的TXD引腳,用于將控制器要發送的數據傳輸給收發器。CAN_RX引腳連接到TJA1051的RXD引腳,以便接收從收發器轉換后的 邏輯電平信號。TJA1051的CANH和CANL引腳分別連接到CAN總線的兩根信號線,實現差分信號的發送和接收。在電源連接方面,TJA1051的VCC引腳連接到5V電源,并且為了保證電源的穩定性,需要在電源引腳附近添加去耦電容。通常采用0.1uF和10uF的電容并聯,0.1uF的電容用于濾除高頻噪聲,10uF的電容用于穩定電源電壓,減少電源波動對芯片工作的影響。
信號傳輸:
當微控制器需要發送數據時,數據從CAN_TX引腳輸出邏輯電平信號到TJA1051的TXD引腳。TJA1051內部的發送器模塊將該邏輯電平信號轉換為差分信號,并通過CANH和CANL引腳驅動到CAN總線上進行傳輸。在接收數據時,TJA1051通過CANH和CANL引腳從總線上接收差分信號,接收器模塊將其轉換為邏輯電平信號后,通過RXD引腳傳輸給微控制器的CAN_RX引腳,微控制器再對接收的數據進行處理。
2.2 濾波設計
電容濾波:在CANH和CANL引腳與地之間分別添加一個50pF - 100pF的電容。這些電容能夠有效地濾除總線上的高頻噪聲,如來自周圍電子設備的電磁干擾產生的高頻信號。高頻噪聲可能會導致信號失真或誤碼,通過電容濾波可以提高信號的質量,確保數據的準確傳輸。
磁珠濾波:
在CANH和CANL信號線上串聯磁珠。磁珠具有特殊的阻抗特性,對高頻信號呈現高阻抗,能夠抑制高頻噪聲在信號線上的傳輸,而對低頻信號(如CAN總線的正常通信信號)的阻抗較低,幾乎不影響正常信號的傳輸。這樣可以進一步提高CAN總線的抗干擾能力,保證通信的穩定性。
有濾波的主體CAN收發電路
2.3 防護設計
過壓保護:在CANH和CANL引腳與地之間添加TVS(Transient Voltage Suppressor)二極管。TVS二極管是一種高效的過壓保護器件,當總線上出現過壓情況時,例如由于雷電感應或其他電源浪涌事件導致的電壓尖峰,TVS二極管能夠迅速導通,將過壓能量泄放到地,從而保護CAN收發器和其他連接在總線上的電路元件不受損壞。在選擇TVS二極管時,要根據CAN總線可能出現的最大過壓值來確定其擊穿電壓,確保其能夠在過壓發生時及時動作,同時還要考慮其功率容量,以保證能夠承受過壓事件中的能量沖擊。
有TVS的主體CAN收發電路
靜電防護:
如果ECU是放在容易被觸碰到的位置,就需要在在CAN接口處添加ESD(Electrostatic Discharge)保護器件,如ESD二極管。在實際應用中,人體靜電放電或其他靜電事件可能會對CAN電路造成損害。ESD保護器件能夠在靜電放電發生時,迅速將靜電能量引導到地,防止靜電對CAN收發器造成永久性損壞。在電路布局時,要將ESD保護器件盡量靠近CAN接口放置,以縮短靜電放電路徑,提高防護效果。同時,還要注意ESD保護器件的寄生電容不能過大,以免影響CAN信號的傳輸質量。通過以上對CAN電路設計各個方面的詳細闡述,從理論知識到實際應用實例,相信讀者能夠全面掌握CAN電路設計的要點和技巧,在實際項目中設計出穩定、可靠的CAN電路。
有ESD的主體CAN收發電路
#03 結 語
通過上述設計,我們不僅實現了基本的數據傳輸功能,還增強了系統的可靠性和耐用性。希望本文能幫助您更好地理解和應用CAN技術,為您的項目帶來成功。下一次我們再來看看協議層里面的幀的封裝與拆裝,流量控制與錯誤恢復,仲裁機制實現等機制吧。


